auteur:Éditeur du site publier Temps: 2024-08-28 origine:Propulsé
Avec le développement intelligent des systèmes électriques et le nombre croissant de sous-stations, la charge de travail de maintenance des systèmes DC est devenue plus exigeante, et le besoin d'une surveillance et d'une maintenance intelligentes des batteries est devenu de plus en plus urgent. La technologie connectée au réseau des onduleurs à batterie, en tant qu'une des technologies clés dans la conception de tests de capacité à distance pour les alimentations opérationnelles, permet à l'énergie de décharge d'être réinjectée dans le réseau sans générer de chaleur, évitant ainsi le gaspillage d'énergie causé par les décharges de charge de chauffage traditionnelles. Cela permet d'obtenir un processus de production à faible émission de carbone, économe en énergie et respectueux de l'environnement, ce qui revêt une grande importance pour la stratégie de développement durable.
Les schémas couramment utilisés pour tester la capacité des batteries d'alimentation opérationnelles dans les applications d'ingénierie incluent principalement les modes hors ligne, en ligne et intégré. Parmi ceux-ci, le mode en ligne est largement promu et appliqué en raison de la sécurité plus élevée du système, dans la mesure où le processus de test de capacité ne se déconnecte pas de la charge, et de sa complexité relativement faible en matière de mise à niveau.

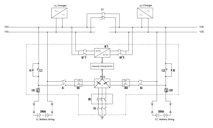
Les états de fonctionnement sont divisés en charge flottante en veille, décharge de capacité et charge à courant constant. Ces états basculent entre eux pendant le fonctionnement du système, formant ainsi un cycle de fonctionnement complet pour les tests de capacité.
État de charge flottante en veille
Dans l'état de charge flottante, le contacteur NC CJ1/CJ2 est fermé et l'interrupteur de charge et de décharge K1/K2 s'ouvre. La batterie est en ligne, le système CC alimentant à la fois la batterie et la charge. En cas de panne de courant inattendue, la batterie peut alimenter directement la charge, garantissant ainsi une alimentation électrique ininterrompue.

État de décharge de capacité
Pendant la décharge de capacité, les deux chaînes de batteries alternent conformément à la réglementation. Par exemple, pendant que la chaîne de batteries 1 se décharge, le groupe de batteries 2 reste en charge d'entretien. Le contacteur NC CJ1 s'ouvre, l'interrupteur de charge et de décharge K1 se ferme et le module PCS fonctionne. Le module convertit l'alimentation CC de la chaîne de batteries en alimentation CA et la réinjecte dans le réseau, réalisant ainsi des tests de capacité en ligne. Une fois la décharge terminée, le système passe automatiquement en charge à courant constant.

État de charge à courant constant
Lorsque le test de capacité est terminé, les batteries cessent de se décharger et le PCS cesse de s'inverser. Le contacteur NF CJ1 et l'interrupteur de charge et décharge K1 restent dans le même état que lors de la décharge. Le PCS démarre la charge de rectification, convertissant l’alimentation CA du réseau en alimentation CC pour précharger la batterie. Cela passe ensuite à une égalisation de courant constant et à une charge d’entretien, garantissant une charge fluide de la batterie.

Ce qui précède décrit la conception et la mise en œuvre d’un système de test de capacité basé sur la technologie connectée au réseau des onduleurs à batterie. Cette méthode a été largement adoptée par les industriels de l’industrie. Par exemple, DFUN a conçu une solution de test de capacité en ligne à distance , permettant un contrôle centralisé à distance de sites dispersés, économisant ainsi du temps, des efforts et des coûts.

En plus de la fonction de test de capacité, cette solution de test de capacité en ligne à distance comprend également des fonctions de surveillance et d'activation de la batterie en temps réel, permettant ainsi une surveillance et une maintenance à distance en temps réel de la batterie 24h/24 et 7j/7.